天眼查显示,飞腾信息技术有限公司近日取得一项名为“一种电压处理电路、方法及计算机可读存储介质”的专利,授权公告号为CN115421578B,授权公告日为2025年10月17日,申请日为2022年7月28日。

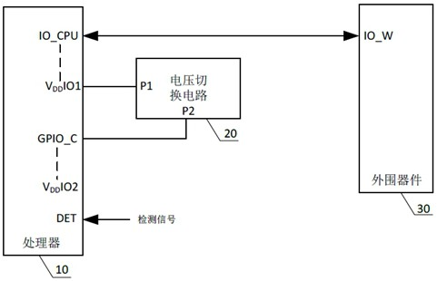
本申请提供一种电压处理电路、方法及计算机可读存储介质,应用于计算机技术领域,该电路包括处理器和电压切换电路,电压切换电路的供电端口经第一电源端口与处理器的通信端口相连,而处理器的通信端口又与外围器件的通信端口相连,为外围器件的通信端口提供工作电压,基于这一连接关系,电压切换电路只要输出与外围器件的端口工作电压匹配的工作电压,不仅可以满足外围器件的端口对于工作电压的要求,同时,还可以确保处理器与外围器件的通信端口之间的工作电压相互匹配,进而满足数据传输要求,因此,本申请以电压切换电路取代现有技术中使用的电平转换芯片,可以有效简化处理器的外围电路的复杂度,有助于降低系统整体成本。